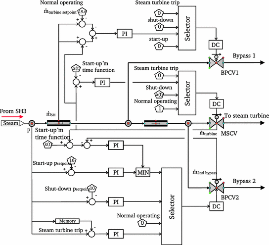
Nozzle Governing Of Steam Turbine
nozze

Nozzle Governing Of Steam Turbine

Nozzle Governing Of Steam Turbine, Indeed recently has been hunted by consumers around us, perhaps one of you personally. People now are accustomed to using the internet in gadgets to view video and image information for inspiration, and according to the name of this article I will discuss about

If the posting of this site is beneficial to our suport by spreading article posts of this site to social media marketing accounts which you have such as for example Facebook, Instagram and others or can also bookmark this blog page.

Https Www Osti Gov Servlets Purl 1306105 Mozart Le Nozze De Figaro

Optimization Research On Nozzle Governing 600mw Steam Turbine Operation Semantic Scholar Mozart Le Nozze De Figaro

What Is Steam Turbine Description And Characteristics Mozart Le Nozze De Figaro

Steam Turbines An Overview Sciencedirect Topics Mozart Le Nozze De Figaro

Lp Steam Turbine Exhaust Areas As Function Of Steam Turbine Rotational Download Scientific Diagram Mozart Le Nozze De Figaro

Turbine Control Britannica Mozart Le Nozze De Figaro

Steam Turbines And Its Governings Mozart Le Nozze De Figaro

Fluid Machinery Mozart Le Nozze De Figaro

Nozzle Governing Youtube Mozart Le Nozze De Figaro

Tsps Engineering Manual Mozart Le Nozze De Figaro

More From Mozart Le Nozze De Figaro